Bonjour a tous, je viens d'acquérir un combiné Lurem c2600 mais.... il ne fonctionne pas, lol
j'ai branché, mis en route et le moteur faisait un bruit, comme si il voulait se lancer, mais non.... et puis pchhhhh de la fumée blanche sorti du condensateur.
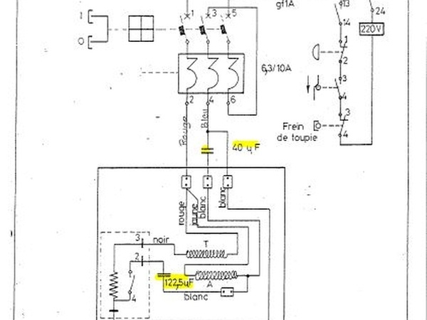
c'est un moteur en 220v, c'est indiqué sur la plaque. les condensateurs sont il obligatoire? ils servent a quoi?
j'en ai un gros blanc de 30microFarad 400v et un petit noir de 57micro farad et 320v.
je pense que c'est le petit noir qui a fumé blanc.
puis-je faire fonctionner le combiné sans ses condensateurs? j'ai vu des photos de c2600 sans les condo sur le moteur.
puis j'ai aussi vu des condo plus importants sur ces mêmes combinés. à ni rien comprendre.
merci pour vos lumières.
4 réponses
Bonjour,
Les valeurs de capacité que tu as indiquées ne correspondent bizarrement pas à celles inscrites sur les schéma électrique de la C2600 en monophasé (Cf image). J'abonde dans le sens d'ARA: Si la bécane n'a pas tourné depuis un certain temps et a été mal stockée (milieu humide) ou maltraitée durant sa carrière, faire tourner le moteur à la main est une sage précautions de sorte à éliminer tout frottement anormal à l'origine d'un appel de courant au démarrage, que l'un ou l'autre des condensateurs n'a pas supporté. Si le moteur tourne librement, cela semble signifier que le déphasage généré par les condensateurs, n'était pas au rendez-vous lors de la mise en route.
Cordialement
Un moteur monophasé ne fonctionnera pas sans condo. S'il y en a deux sur le même moteur, c'est probablement un condo de démarrage + un permanent. Si l'un des deux a fumé, ça doit se voir...
Il faut donc le remplacer, et à tout hasard, faire tourner le moteur à la main pour vérifier qu'il n'est pas bloqué mécaniquement.
Ça y est moteur changé, combiné nettoyé. Tout fonctionne parfaitement bien avec le moteur en 2.2kw neuf.
Fait des tests de sciage, degauchissage , rabotage avec planche de chêne. De 20cm de largeur. Et c'est nickel.
Bon par contre ça me prend beaucoup trop de place dans mon petit garage. Donc je revend, combien penser vous que je puisse la revendre? Le combiné est complet, avec deux porte outils en 30mm et différent fer?

