Bonjour à tous,
J’ai une Lab 300 plus qui ne démarre plus quand je tourne le bouton démarrage ci joint photo
Plus rien ne répond
Avant tout fonctionnait parfaitement
Un avis sur le problème
Merci de vos retours
Bena
4 réponses

Bonjour,
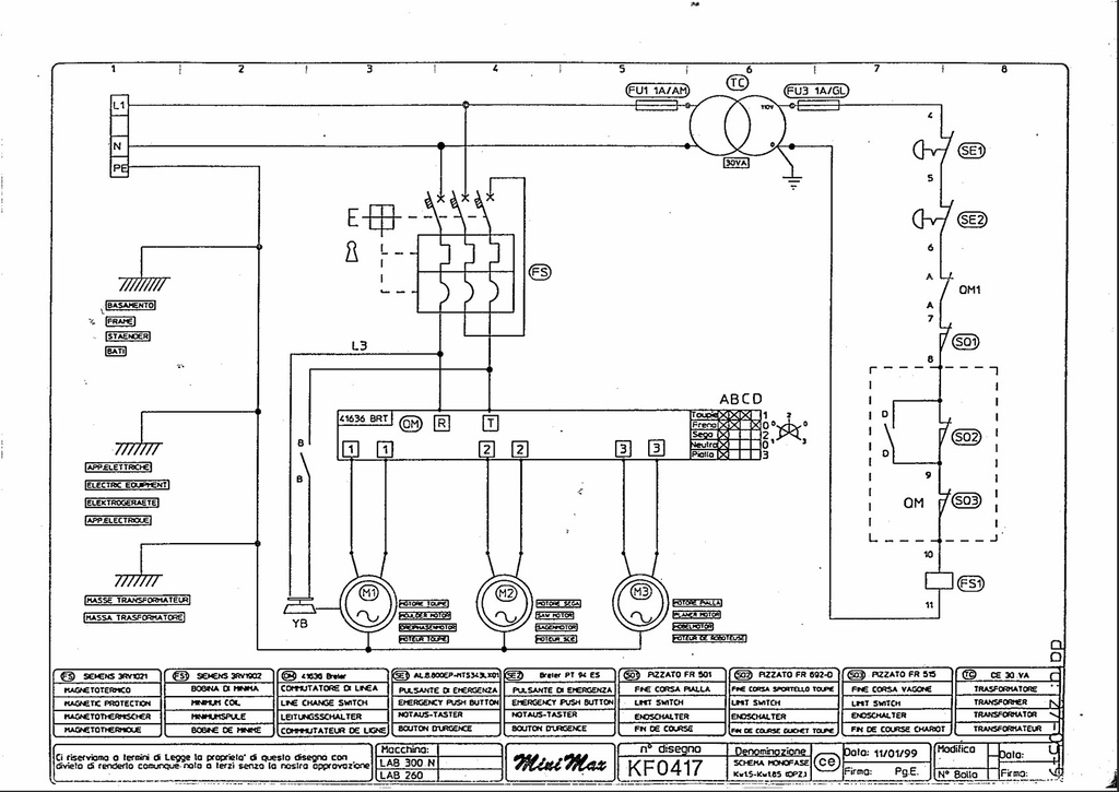
J'ai eu une panne sur mon Lab 260 avec le même panneau de commande (donc possiblement le même câblage..)
Pour mon cas, il s'agissait du module de déclenchement à manque du disjoncteur moteur (repéré FS1 sur mon schéma ci dessous).
C'est une bobine câblée "à manque" c'est à dire qu'il faut qu'elle soit alimentée pour autoriser la fermeture du contacteur/disjoncteur-moteur de la machine, ce dernier alimente les moteurs et donc les outils.
Comme on peut le voir, et comme le disent ggdu124 et Medalegno, pour alimenter cette bobine, il faut que tous les éléments situés dans la chaîne de commande soient fermés et donc passants.
Soit ici :
- FU1(fusible bon),
- TC (transfo OK),
- FU3 (fusible bon),
- SE1 et SE2 (arrêts d'urgence non actionnés),
- OM1 (interrupteur sélecteur d'outils pas sur 0),
- SQ1 (Fin de course n°1),
- SQ2 (Fin de course n°2 correspondant à la trappe accès poulie vitesse toupie),
- SQ3 (Fin de course chariot).
Si tous ces éléments sont passants, la bobine est alimentée et autorise la fermeture du contacteur/disjoncteur-Moteur nommé FS.
La commande du FS se fait mécaniquement quand tu tournes ton bouton I/O sur le pupitre de commande (entouré sur ta photo). De mémoire, quand ça m'est arrivé, le bouton ne réagissait pas comme d'habitude. On sentait une résistance sur les premiers mm de rotation, puis plus aucune après.
Si tu a un multimètre tu peux vérifier que cette bobine FS1 (qui est en fait un petit module complémentaire accolé au DJ-Moteur FS) est bien alimentée quand tout est sensé être dans la bonne position.
Si tu n'en a pas, il tu peux séparer les 2 blocs FS/FS1, et essayer de démarrer directement la machine (sans outils dessus, tout bien fermé, etc...). !! MAIS NE L'UTILISE PAS COMME CA. UNIQUEMENT POUR ESSAIS. !! AUCUNES PROTECTIONS NE FONCTIONNE.
Bien évidement, débranche la machine avant de toucher a quoi que ce soit quand tu ouvre le pupitre de commande.
Aussi Fais attention il n'y a qu'un petit axe en plastique pour faire le mécanisme entre les 2.
Dans mon cas, après réflexion, je laissais toujours ma machine branchée, FS sur 0. De ce fait la bobine a manque est alimentée en permanence. Elle a fini par lâcher... Maintenant je débranche ma machine après chaque fin de journée.

Bonjour en premier lieu vérifier l'état des coups de poings. Sinon le contacteur scie toupie peux se déplacer légèrement car c'est une "bascule" scie toupie. celui ci se trouve sur le panneau arrière de la machine accessible de l'intérieur et juste au dessus de la trappe d'accès au moteur de toupie. les contacteurs et coups de poings affectent tous les moteurs à la fois.
bonne réception.

D'abord, vérifier que la machine soit bien alimentée (pas de disjoncteur ou de différentiel, quelque part de déclenché. Dans un tableau électrique, au mur, ou en entrée de machine)
Ensuite, vérifier que tous les arrêts d'urgence soient déclenchés.
Les contacteurs de sécurité, sur une porte, une trappe mal fermée. Quelques fois, ces contacteurs sont activés par la poignée à vis qui maintien la porte fermée, qu'il faut donc visser suffisamment.
Sur certaines scies, un capot de lame, qui ne serait pas bien fermé...