Bonjour,
J'ai eu une panne sur mon Lab 260 avec le même panneau de commande (donc possiblement le même câblage..)
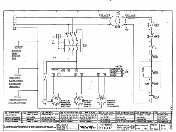
Pour mon cas, il s'agissait du module de déclenchement à manque du disjoncteur moteur (repéré FS1 sur mon schéma ci dessous).
C'est une bobine câblée "à manque" c'est à dire qu'il faut qu'elle soit alimentée pour autoriser la fermeture du contacteur/disjoncteur-moteur de la machine, ce dernier alimente les moteurs et donc les outils.
Comme on peut le voir, et comme le disent ggdu124 et Medalegno, pour alimenter cette bobine, il faut que tous les éléments situés dans la chaîne de commande soient fermés et donc passants.
Soit ici :
- FU1(fusible bon),
- TC (transfo OK),
- FU3 (fusible bon),
- SE1 et SE2 (arrêts d'urgence non actionnés),
- OM1 (interrupteur sélecteur d'outils pas sur 0),
- SQ1 (Fin de course n°1),
- SQ2 (Fin de course n°2 correspondant à la trappe accès poulie vitesse toupie),
- SQ3 (Fin de course chariot).
Si tous ces éléments sont passants, la bobine est alimentée et autorise la fermeture du contacteur/disjoncteur-Moteur nommé FS.
La commande du FS se fait mécaniquement quand tu tournes ton bouton I/O sur le pupitre de commande (entouré sur ta photo). De mémoire, quand ça m'est arrivé, le bouton ne réagissait pas comme d'habitude. On sentait une résistance sur les premiers mm de rotation, puis plus aucune après.
Si tu a un multimètre tu peux vérifier que cette bobine FS1 (qui est en fait un petit module complémentaire accolé au DJ-Moteur FS) est bien alimentée quand tout est sensé être dans la bonne position.
Si tu n'en a pas, il tu peux séparer les 2 blocs FS/FS1, et essayer de démarrer directement la machine (sans outils dessus, tout bien fermé, etc...). !! MAIS NE L'UTILISE PAS COMME CA. UNIQUEMENT POUR ESSAIS. !! AUCUNES PROTECTIONS NE FONCTIONNE.
Bien évidement, débranche la machine avant de toucher a quoi que ce soit quand tu ouvre le pupitre de commande.
Aussi Fais attention il n'y a qu'un petit axe en plastique pour faire le mécanisme entre les 2.
Dans mon cas, après réflexion, je laissais toujours ma machine branchée, FS sur 0. De ce fait la bobine a manque est alimentée en permanence. Elle a fini par lâcher... Maintenant je débranche ma machine après chaque fin de journée.
Bonjour,
Je vous suit pour le français, mais excusez moi des quelques fautes possibles...
Pour ton combiné, j'opterais pour ton module de frainage (les fautes ne sont pas nouvelles visiblement...!), car il est repéré dans la nomenclature, et les symptômes ressemblent fort à un frein qui ne manœuvre pas (il doit être alimenté pour relâcher).
Réponse C ! :
En gros de ce qu'il me reste de mes cours d'il y a une dizaine d'années :
- pour une question vibratoires (mécanique?) les machines produisant de l'électricité sortent du triphasé (comme en menuiserie, 3 pates sont plus stables que 4...).
- Tout le réseau est donc construit en triphasé (de la machine de production, au câbles qui passent dans ta rue, en passant par les transformateurs de tensions, etc...).
- Afin de ne pas déstabiliser la machine qui produit de l'électricité, et comme l'électricité consommée est instantanément produite à l'autre bout du réseau, il faut que les 3 phases absorbent la même puissance en permanence.
Je sais pas si c'est clair mais partant de là, si tu prend un contrat triphasé, tu t'engage à équilibrer toi-même ton installation. Si tu es en mono, c'est EDF/Enedis qui le fait pour tous les abonnements à la maille du quartier, en ne mettant pas tous ses abonnés sur la même phase.
Bonjour,
Je viens justement de solutionner ce problème sur ma minimax 26 (très probablement le même genre de schéma de câblage..) ;)
Donc pour ma part (ce n'est pas forcément la même panne chez toi...) il s'agissait de la bobine a manque qui déclenche le disjoncteur moteur que tu tournes pour démarrer ta machine.
Il s'agit d'un petit bloc additionnel siemens 3RV1902-AF0. Il sert à déclencher le disjoncteur lorsqu'il n'est pas alimenté (quand tu actionne l'arrêt d'urgence).
Pour moi, machine à l'arrêt, branchée et arrêts d'urgences non actionnés, ce module est alimenté, donc sa bobine chauffe et se détériore. J'ai essayé de mettre le sélecteur sur position 0, il reste alimenté. Donc la seule manière de couper son alimentation est d'actionner l'arrêt d'urgence lorsque la machine est arrêtée.(ou débrancher la machine...)
Ps : le module coûte une vingtaine d'euros, et siemens a renouvelé sa gamme et est passé aux 3RV2902-AF0 (compatible avec les 3RV1....).
En espérant que ça puisse te servir...
Axel
Salut !
Pour avoir eu 2 machines ce cette marque (une années 70-80 et une de 96), je n'ai jamais eu de soucis de fournitures de pièces. Les pièces d'usures sont standard et se trouvent sur le net.
Pour le prix, si le modèle st possède un chariot raz de lame, avec une aspiration et quelques accessoires/outils, je pense que pour une première machine tu sera plutôt très bien équipé ! ;)
Bonjour,
J'ai eu le problème sur ma barque
Le problème a était à moitié résolu par gonflements-degonflements du bois. La résine ne gonflant pas, elle s'était détachée...
Mais le procédé (involontaire) avait pris quelques années, et je ne suis pas sûr qu'il soit adapté à une malle de grande valeur... :/

